敲碗很久的!家家戶戶都會用到的屋內/宅內通信電線電纜
房子內牆壁後面隱藏的大大小小電線電纜,成就我們舒適的生活
今天就來看看施工師傅們必備的基本概念吧
屋內/宅內電纜配線大概有以下兩大類,一為導線電纜用以輸送電能: 設立電源點/出線匣(插座)、 電熱設備、 電燈燈具與開關…等,二為電信線纜用以傳輸通信訊號
電信線纜分為兩大類:
1. 電信電纜: 以銅導線為傳輸媒介材質,包括電話電纜、高頻雙絞對電纜、和同軸電纜,
屋內配線通常使用絕緣軟銅線(配管)、軟銅電纜線(纜架)、軟同匯流排、全鋁匯流排
2. 光纖光纜: 傳送光訊號,以玻璃或塑膠為傳輸媒介材質。屋內應用的光纜可以分為單工、雙工、多工光纖光纜
我們在這邊就特別針對屋內通信電纜配線作為主題來討論,相關的通信用途有以下:
A. 電話座機通訊: 通常使用雙絞線端接到電話座機接頭。接線通常是以匯流排配電系統(菊鍊)的方式安裝連接到住家
B. 網路數據通訊: 其中有兩個主要元素,一是數據服務傳輸、另一是數據網路線
三種最普遍傳輸數據至住家的方式: ADSL 寬頻與電話座機配線相接、數據機與電視訊號連接、光纖
這三種傳輸方式都是靠數據網路線路或是LAN線路的連接
若有多於一種電腦裝置 (電腦、印表機、電視 等)要在住家連接,LAN線路就是必要的
這種數據網路的配線通常跟電話通信配線一樣是用絞線、但是是運用較高品質的絞線去做布線,例如Cat 5 或 Cat 6網路絞線
C. 電視(廣播、有線、衛星)通訊: 佈建電視通信網路通常需要一個天線、同軸電纜、電視訊號連接頭
天線視地點而定, 若是在市區附近有轉接頭的話,小的天線即可;如果是較市郊、偏遠的地區就會需要比較大的天線以接受訊號
天線通常安裝在戶外、屋頂上
同軸電纜或雙鉛線則連接於天線與電視之間
最常見的電線就是RG-6 擁有三層或四層的塑膠保護層 RG-6端接到電視訊號接頭 F 頭
如果有多個頭的話,RF分歧器就會被拿來用來分開多種訊號
D. 門禁系統: 通常包含以下元素: 密碼按鍵、警報器和強光、感測器和主機板
E. 監視系統: 發展上像是電視一樣,早期是搭配同軸電纜,現在到IP CAM出現搭配數據網路,就有混搭同軸電纜及網路線、或是單獨網路線的布線施工方式
F. 音訊廣播
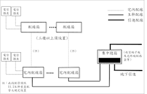
首先,配置屋內電線通常是如以下這張示意圖:
- 電纜/光纜
- 配線箱
- 接續裝置:電話/資訊插座、端子版
- 跳接線
- 引進線纜
宅內/屋內電信配線分為電纜及光纜兩種配線方式:
電纜:
電纜又分為電話語音用途以及寬頻數據網路用途
通常在配線箱內再以合適的跳接線兩端連接端子板、複合型端子板、電話/資訊插座等接續裝置
為了確保設備的獨立性及後續查修方便,一般都會使用端子板與纜線及跳線的配置,互相連接各設備
1. 作為電話、語音用途: 採用PE-PVC屋內電纜、FRPE-LSNHPE 屋內電纜或超五類(以下簡稱 Cat 5e)以上等級之對絞型數據電纜
PE-PVC 屋內電纜: 彩色聚乙烯(PE)絕緣鋁箔聚氯乙 烯(PVC)被覆之簇型星絞電纜,對數為10-400對,採用單心銅導體心線 線徑為 0.5 毫米
FRPE-LSNHPE 屋內電纜: 彩色耐燃聚乙烯(FRPE) 絕緣鋁箔低煙無毒聚乙烯(LSNHPE)被覆之簇型星絞電纜,對數為 10~400 對,採用單心銅導體心線線徑為 0.5 毫米
2. 作為寬頻數據網路用途: 採用Cat 5e對絞型數據以上等級之電纜,最大配線長度為90公尺
UTP非遮蔽對絞型(Unshielded Twisted Pair)數據電纜(簡稱 UTP)或 屏蔽對絞型(Screened Twisted Pair)數據電纜(簡稱 ScTP)採用單心銅導體心線
特性阻抗標稱值為100歐姆,其不同等級配線器材之最高傳輸頻率
註: 連接電話插座及資訊插座之每一條對絞型數據電纜不得共用,宅內配線系統架構如果採集中轉接點,則可使用端子板或資訊插座/資訊插頭銜接
配線器材種類 | 最高傳輸頻率(MHz) |
Cat 5e | 100 |
Cat 6 | 250 |
Cat 6A | 500 |
光纜/光纖電纜 (fiber optic cable):
1. 出線匣之電信插座:採用光資訊插座
2. 光纜配線種類: 屋內主幹光纜應使用單模光纖,規格應至少符合ITU-TG.652D/657A 規範
3. 光纖連接器及跳接線: 於兩端之配線箱,與市內網路連接之光纜終端用接續裝置,採用 SC 光纖連接器插座,
跳接線則依光纖種類於兩端接上 SC 光纖連接器插頭
4. 搭配電信引進管、總配線箱、用戶側端子板、光終端配線架、電信管箱、電信線纜及其他
俋安經銷各知名廠牌的屋內設備線,包含太平洋、華新麗華、華榮、電信局規電纜(大山、台通、合機)
歡迎參考俋安屋內設備線產品頁面:
-----
歡迎大家持續追蹤!若有任何問題歡迎留言討論、來電來店為您提供最專業的服務!
俋安部落格: http://yeanmedia.pixnet.net/blog
俋安粉絲團: https://www.facebook.com/yeancompany/
俋安產品官網: http://www.yeannet.com.tw/



